
ÎÂÖÝWilliam HillÍþÁ®Ï£¶ûÉú²úµÄ¶¯Ì¬Æ½ºâµç¶¯µ÷Àí·§ÊÇÓÉ·§Ìå¡¢·§×ù¡¢·§Ð¾·§¸Ë¡¢µ¼ÏòÌס¢·§¸Ç¼°ÃÜ·âÌîÁÏÓëµç¶¯Ö´ÐÐÆ÷¾ÅäºÏºó×é³É¡£¡£¡£¾ßÓнÚÄÜ£¨Ö»ÔÚÊÂÇéʱ²ÅÏûºÄµçÄÜ£©£¬»·±££¨ÎÞ̼ÅÅ·Å£©£¬×°Öÿì½ÝÀû±ã£¨ÎÞÐèÖØ´óµÄÆø¶¯¹Ü·ºÍÆø±ÃÊÂÇéÕ¾£©µÈÓŵ㣬ÆÕ±éÊÊÓÃÓÚµçÁ¦¡¢»¯¹¤¡¢Ò±½ð¡¢»·±£¡£¡£¡¢Ë®´¦Àí¡¢ÇṤ¡¢½¨²ÄµÈ¹¤Òµ×Ô¶¯»¯Ï½µµÍìÓò¡£¡£¡£
ÊÖÒÕ²ÎÊý
Êä³öÍÆÁ¦£º44¡«550KN
Êä³öµ÷ÀíÍÆÁ¦£º5.71¡«47.05KN
Êä³ö¶î¶¨¹Ø±ÕÍÆÁ¦£º8.4¡«63.15KN
λÖÿØÖÆ»ù±¾Îó²î£º£¨É趨ÐгÌʱ¼ä¡Ý25Ã룩¡À1%
ÖØ¸´ÐÔÎó²î£º£¨É趨ÐгÌʱ¼ä¡Ý25Ã룩¡Ü1%
ËÀ¡¡Çø£º0.1%¡«9.9%¿Éµ÷
Êä³ö¶î¶¨¸ºÔØÖ¹ÏÂÆô¶¯ÆµÂÊ£º1200´Î/Сʱ
ÊäÈëÐźţº4¡«20mA/100¦¸£¬2¡«10mA/100¦¸,DC24V¿ª¹ØÁ¿
¹©µçµçÔ´£º380¡À10%VAC£¬50Hz
Ïà¶Ôζȣº¡Ü95%
ÇéÐÎζȣº-30¡æ¡«+70¡æ
·À±¬Æ·¼¶£ºExd¢òBT4
·ÀÀ©Æ·¼¶£ºIP68
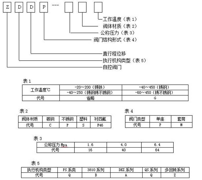
ÐͺÅÌåÀý˵Ã÷

ÊÂÇéÔÀí
ͨ¹ýÎüÊÕ¹¤Òµ×Ô¶¯»¯¿ØÖÆÏµÍ³µÄÐźţ¨È磺4~20mA£©À´Çý¶¯·§ÃŸı䷧оºÍ·§×ùÖ®¼äµÄ½ØÃæ»ý¾Þϸ¿ØÖƹܵÀ½éÖʵÄÁ÷Á¿¡¢Î¶ȡ¢Ñ¹Á¦µÈ¹¤ÒÕ²ÎÊý¡£¡£¡£ÊµÏÖ×Ô¶¯»¯µ÷Àí¹¦Ð§£¬ÄÚº¬ËÇ·þ¹¦Ð§£¬½ÓÊÜͳһµÄ4-20mA»ò1-5V¡¤DCµÄ±ê×¼Ðźţ¬½«µçÁ÷ÐźÅתÄð³ÉÏà¶ÔÓ¦µÄÖ±ÏßÎ»ÒÆ£¬×Ô¶¯µØ¿ØÖƵ÷Àí·§¿ª¶È£¬µÖ´ï¶Ô¹ÜµÀÄÚÁ÷ÌåµÄѹÁ¦¡¢Á÷Á¿¡¢Î¶ȡ¢ÒºÎ»µÈ¹¤ÒÕ²ÎÊýµÄÁ¬Ðøµ÷Àí¡£¡£¡£
½á¹¹³ß´ç

